R.A. FORD LTD        
HVAC Building Services Engineers
Design
Fabrication
Installation
Maintenance • • •
Copyright © RA Ford. All rights reserved. Designed By TradeIT!.
Home. Services. Case Studies. Operational Areas. Gallery. Drawings. Contact. Home. Services. Case Studies. Operational Areas. Gallery. Drawings. Contact. Drawings

Our in-house CAD facility means that our mechanical engineers can produce detailed technical drawings that provide the design template and technical detail required to concisely and clearly communicate all specifications to all parties involved in the project.

 

As engineers we appreciate that the technical drawing is not simply a design guide, but an important record of work that will be used by fellow professionals for years to come.

 

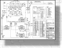
Boiler Plant Room System Schematic

 

Boiler replacement project at Mark Lane, London. This drawing shows details of three replacement boilers with individually numbered valve chart.

RAF_MARK_LANE_RECORD_M01.pdf RAF PIPEWORK RUN RECORD-FF1.pdf DEVONSHIRE-INFRASTRUCTURE-M02-MARCH-071.pdf

Fan Coil Installation Layout

 

As built drawing for full FCU replacement at 9 storey multi tenancy office block in London W1.

Boiler Room Heating Pumps & Riser Core
 

Design for new pipework and riser for replacement heating pump project at Devonshire House, London W1